Archive for October, 2010
A bunch O’ fungi
Took some snaps while walking the dogs.
Dogs in the Vanagon
Any chance they can get, they are in there. Funny thing is I never seem to able to get a good shot of them.
Dual horn relay and wiring
Posted by albell in vanagon mods on October 6, 2010
Minor but sort of fun mod… in the German wiring diagrams I noticed a page with the schematics for a dual horn set up. It uses a relay in relay position #6, and some minor wiring changes on back of fuse panel. The only special tools needed are molex connector removal tools, 2 sizes (see this post on how I made mine). Also, you need a few of the molex connectors or you can connect to salvaged pigtails.
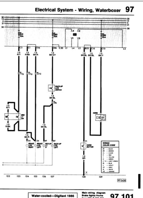
Here is the German wiring diagram, kinda hard to read, sorry:
And here is the stock single horn set up:
You can see that you “only” have to move the wire from connection C15 to L2, make a new connection between L2 and C15, add a ground wire to L3, and make a connection between L1 and C20. And of course, you have to add another horn and wire it up in parallel with original horn.
So what and where are those connections L1, L2, etc? They are on the back of the fuse panel, and the legend is here:
Funny how the label the L block as for horns, when the wiring diagram later show the horn wiring going to C and B blocks. The manual is not perfect 🙂
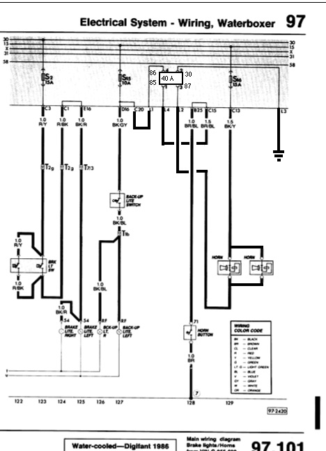
Finally, my crappy version of the modified wiring diagram (you see I have a 40 A relay in position 6, its only because that’s what I had on hand, 20 A would be fine):
For a more professional drawing of the modified wiring diagram, check out this on Michael Sullivan’s site (and have a look around the site, pretty interesting).




